持續創新,共創共享

一、工程建設內容
對集水調節池、污泥池、水解池、污泥脫水間、氣浮設備和格柵渠進行廢氣處理。
經計算,除臭系統風量為5000m3/h。
將污水站廢氣進行收集后,輸送至1套5000m3/h風量的除臭系統進行處理,處理工藝為:洗滌一體化除臭設備+15m高空排放。
二、工程概況
本工程主要對污水站產生的惡臭氣體進行綜合治理。
污水站產生的惡臭濃度較高,成分主要是氨氣、硫化氫,同時還含有甲硫醇、二甲胺、VFAs、VOCs等。
硫化氫:標準狀況下是一種易燃的酸性氣體,無色,低濃度時有臭雞蛋氣味,可溶于水。濃度極低時,便有硫磺味;達到一定的濃度有劇毒,是強烈的神經毒素,對黏膜有強烈刺激作用。吸入少量高濃度硫化氫可在短時間內造成死亡,吸入地農地的硫化氫也會對中樞神經、眼、呼吸系統造成影響。
氨:是一種無色氣體,有強烈的刺激氣味,極易溶于水。對皮膚、黏膜有刺激和腐蝕性,高濃度可引起化學性咽喉炎、肺炎等,如果吸入極高濃度可引起反射性呼吸停止、心臟停搏。
三、工程建設的必要性
根據我司在現場實地勘察與取得的資料,現產生的廢氣對污水處理中心周圍大氣環境、附近居民、設備腐蝕均產生較大影響。為減小和消除這些影響,必須建設廢氣處理裝置。
四、廢氣處理系統排放標準
根據業主的要求,參照《環境空氣質量標準》GB3095-2012、《大氣污染綜合排放標準》GB16297-1996,依據《惡臭污染物排放標準》(GB14554-93)及,本項目廢氣處理后排放指標滿足15m高空排放標準,滿足如下要求,保證環境不受影響。
序號 | 控制項目 | 排放限值 |
1 | 硫化氫 | 0.33kg/h |
2 | 氨氣 | 4.9kg/h |
3 | 臭氣濃度 | 2000(無量綱) |
五、 方案設計編制原則
1)遵照國家對環境保護、城市污水治理制定的有關規范、標準及規定。
2)加蓋設計方案因地制宜,充分利用已建處理設施,統籌規劃,合理布局;
3)采用技術**、高效節能、效果穩定的處理工藝,確保廢氣處理達標排放和滿足遠期使用。
4)妥善處置廢氣處理過程中產生的廢物,避免造成二次污染;
5)選擇國內外高效節能、運行可靠、管理方便、維修簡便的處理設備;
6)合理布置處理構筑物,減少工程投資,工藝能靈活運行,降低日常處理費用;
7)采用現代化技術手段,實現自動化管理,做到技術**、經濟合理、運行可靠、操作方便。
8)滿足人們的視覺和美觀。
六、計依據及制造、驗收和安裝標準
我公司提供的成套廢氣處理系統設備的制造、試驗、包裝、運輸、安裝、調試及驗收,其供貨全過程中執行國家相關標準、規范及規程,同時若技術標準出現**新標準時,我公司承諾按照**新標準去執行。
七、廢氣處理系統選址
除臭系統暫定安裝在輔樓屋頂,既避免占用污水站周圍消防通道,又能減少除臭主體設備與臭氣收集系統之間的聯絡管道。
八、除臭系統工藝選擇
根據行業調查,目前屠宰行業廢氣治理設施包括化學噴淋法、生物除臭法、活性炭吸附法、UV高效光解除臭等措施。
化學噴淋法主要是采用利用堿液或水作溶劑吸收、反應臭氣中的惡臭物質(氨、胺、硫化氫),適用于低濃度、高凈化要求的惡臭氣體,具有工藝成熟、設備簡單、隨時啟動停止等優點,缺點是噴淋塔吸收液定期更換,此種方法產生噴淋廢水。
生物除臭是利用微生物降解惡臭物質而使氣體脫臭的方法,適用于生物降解的水溶性惡 臭物質的去除、去除效率非常高、處理裝置簡單、運行成本低,可避免二次污染。缺點是需定期提供微生物養分,不適用在需要隨停隨開的場合。
活性炭吸附法利用活性炭做吸附劑吸附去除惡臭氣體中惡臭物質,適用于低濃度、高凈化要求的惡臭氣體,特點是可處理多組分的惡臭氣體,處理效率,缺點是活性炭必須定期更換,廢氣處理過程中產生廢活性炭。企業必須配套建設危廢間,并配套危廢儲存管理制度及責任制度、危廢轉移制度等,且危廢委托處置費用較高,本項目不推薦采用此方法。
UV 高效光解除臭,也叫光催化除臭,其原理主要是紫外線照射二氧化鈦,產生自由基將臭味分子分解,適用于中、低濃度惡臭氣體的處理,具有快速除臭、適應性強、運行成本低、無需預處理、占地面積小等優點,但該法易產生臭氧二次污染,導致環境空氣臭氧濃度升高,并且該裝置更換的 UV 燈管屬于危廢,本項目不推薦采用此方法。
從以上治理方法分析可知,生物除臭、化學噴淋均具有各自的優缺點,結合本項目特點推薦結合兩者特點,采用化學噴淋+生物除臭結合工藝。
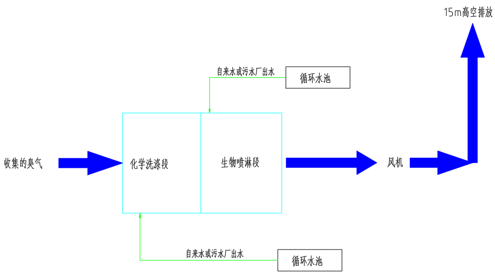
九、處理工藝流程

化學洗滌段和生物除臭段共同組成洗滌一體化除臭設備。
惡臭氣體在后端風機的抽吸作用下****入化學洗滌段,在洗滌塔中通過酸堿中和/水洗作用去除廢氣中的部分酸性和溶于水的物質、灰塵。
經過化學洗滌段后,再進入生物噴淋段,生物噴淋段通過噴灑生物除臭劑,利用微生物的降解作用,實現廢氣脫臭。
**后經15米排氣筒達標排放。
十、調試與試運行
我司將在工程師或其代表到場情況下對處理設備系統進行二次測試取樣,以檢測進口在設計情況
客戶見證
LvFeng HuanBao
綠豐環保已經幫助100+食品企業解決廢水治理及臭氣治理難題

項目現場
LvFeng HuanBao


客戶反饋
客戶反饋
售后服務及措施
1. 質量保證
嚴格遵守國家相關技術政策和產品安全規定進行工藝設計和工程設備配套、安裝。
嚴格執行《工程質量管理制度》組織施工。
該工程的施工、安裝、調試實行項目負責制。
強化操作管理人員培訓,確保處理系統長期穩定運行達標。
2. 售后服務
污水處理工程調試完成,交付給業主使用后,為保證廢水處理廠的長期穩定地運行,我公司作出如下承諾:
1、污水處理站投產運行后,我方將定期到廢水處理廠進行技術回訪,了解運行過程中存在的問題,以便及時解決。
2、為確保系統正常運行,本公司實行24小時跟蹤服務,我方一接到報障電話,保證及時與業主方取得聯系,采取各種途徑解決問題,包括趕到現場對系統、設備進行檢測、維修。
3、工程及設備保修一年,同時為用戶提供對本工程相關問題的免費咨詢和終身優惠維修服務,保證出水達設計排放標準。
4、一年設備保質期內,對本工程出現故障的設備和配件及時進行維修或更新。
5、超過保質期需要維修時,本公司將及時派人員維修,只收維修成本費。
6、對我公司承建的工程實行終身負責制

掃二維碼 微信關注
詳細咨詢
聯系綠豐環保
12年專注食品工業水治理一站式服務
在這里統統幫您解決!
地址:河南省新鄉市國家863新鄉科技產業園T12
15343739724